Swiss Cleanroom Community

Blog

Abluft mit Wärmerückgewinnung und deren Auswirkung im Reinraumdesign bei Doppelcontainment

Die Abluft beinhaltet eine beachtliche Wärmemenge, die für andere Prozesse in bestehenden Räumlichkeiten genutzt werden kann. Es wäre empfehlenswert sich nicht allein gegen eine Abluftanlage im Fall einer Auslegung ohne Umluftbetrieb wegen Lösemitteldämpfen zu entscheiden, da die Wärme der Abluft nicht wie in konventionellen Lüftungszentralgeräten direkt an die Frischluft übertragen werden kann. Ebenso nachteilig wäre es, die Abluft einschließlich ihrer Wärmemenge einfach aus dem Betrieb zu blasen. 

Als Anhaltspunkt beim Niederdruck in der Abluft (21°C, Luftstrom 2m/s) ist nach einem dreiviertel Meter alles komplett verdunstet.

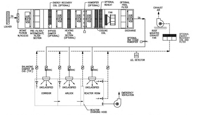
Wir zeigen unten ein Muster Lüftungsschema für eine „nasse“ Wirkstoffaufbereitung von einem Lüftungsbauer in Anlehnung an die ISPE Richtlinien.

Bildlegende 1: Abluft (Muster Schema Kämpfer AG – Option WRG s. unten Schema 2)

Bildlegende 2: Abluft (Muster Schema – Quelle: Good Practice Guide ISPE HVAC Seite 50, 2009)

Mit entsprechenden technischen und organisatorischen Massnahmen kann eine Luft/Wasser Wärmepumpe eingesetzt werden, um Wärme aus der mittels Aktivkohle oder Wäscher gereinigten Abluft zu gewinnen. Weiter mit Doppel-Containment (orthogonale Schutzmassnahmen für Produkt, Umwelt und Personen) kann das Reinraumdesign bei einem Nassansatz nach einer Aufreinigung mittels HPLC neu von der GMP Reinraumklasse C auf D eingestuft werden, um Energie (Luftwechselzahl 20 auf 10 pro h) und Kosten zu sparen.

Bildlegende 3: Orange Farbe GMP RK C kann auf D (Gelb) zurückgestuft werden

Fazit: Eine überlegte Strategie mit Fachexperten aus dem Betrieb, Anlagenbauer und Arbeitshygieniker kann nicht im ersten Anhieb dargestellt/visualisiert werden. Workshops mit allen Teilhabern sind nötig, um die Projektrisiken auszuloten und die daraus gewonnen Erkenntnisse iterativ für eine optimale Wegrichtung zu nutzen. (Autor Francois Matthey)

Kontaktieren Sie uns

Pharmatronic AG
Hohenrainstrasse 10
CH-4133 Pratteln
www.pharmatronic.ch

Ansprechpartner
Vito Cerone
Geschäftsleiter
v.cerone@pharmatronic.ch

Es freut uns, wenn Sie diesen Blogbeitrag kommentieren. Kommentar erfassen    116   Gefällt mir      484